Столбчатое основание под колонны
Для возведения основы под столпы используют:
Столбчатые фундаменты под железобетонные колонны применяются, когда возникает необходимость перенести нагрузку каждой отдельной конструкции на почву. Случаи, когда становится актуальным использование рассматриваемого вида основания:
- Возводимая конструкция оказывает незначительную нагрузку на фундамент. А этом случае нецелесообразно строить ленточный или монолитный фундаменты;
- Когда верхний слой почвы подвижен, а несущий находится на глубине от 3 метров. Использование даже свайного основания потребует значительных расходов.
Каждый раз при определении типа основания следует учитывать нагрузки, которые будут действовать на колонны. Когда предварительный расчет показывает значительное давление, то стоит подумать над обустройством фундамента. Возведение здания на почвах, не имеющих несущего слоя на поверхности, происходит путем установки основания из свай.

В этом случае ростверками или связующими элементами будут выступать нижние ступени. Через них нагрузки будут передаваться сваям. Стаканы устанавливаются на столбы и бетонируются.
Когда для основания выбран столбчатый фундамент на природном основании, то монтаж конструкции происходит на грунте. В качестве ростверка выступает подошва из бетона, связывающая все сваи в один элемент.
Строительство столбчатого фундамента: пошаговая инструкция
Не очень сложно сделать столбчатый фундамент своими руками. Нужно только очень аккуратно выполнять все работы и точно соблюдать технологию работ.
Пошаговая инструкция строительства столбчатого фундамента
Разметка
Сначала размечают осевые линии будущих стен. Затем делают обноску – размечают шнурами контур фундамента – внутренний и наружный
Важно точно измерить все углы, чтобы они были прямоугольными. Важно точно разметить шнуром верх оголовков опор столбчатого фундамента
Используют нивелир или гидроуровень.

Копка ям под столбы
Объем земляных работ для устройства столбчатого фундамента – самый небольшой. Круглые и квадратные ямы под опоры должны быть немного больше, чем размеры самих столбов. Глубина ямы должна быть на 200 мм больше высоты подземной части столба. Это нужно для устройства подушки под опору.
Проще вырыть круглые ямы небольшого диаметра – до 400 мм. Используют ручные буры и технику – ямобуры, мотобуры. В такие ямы можно проложить по стенкам рубероид, установить армирующий каркас и залить бетон без всякой опалубки. Круглые шурфы большого диаметра придется копать вручную и устанавливать опалубку для заливки бетона. Или трубы и заливать их бетоном.
Для квадратных или прямоугольных опор придется копать ямы на 400 мм шире и длиннее самого столба. Это нужно для установки и раскрепления опалубки. И ее последующего демонтажа. Стенки делают наклонными – чтобы меньше осыпались.
Часто ямы под столбы роются при помощи ручных ямобуров, что позволяет не делать полноценную опалубку в землю
Устройство подушки и пятки
Подушка делается для предотвращения смещения опор при морозном пучении грунта
При мелкозаглубленном столбчатом фундаменте это особенно важно. В низ ямы насыпают крупнозернистый песок и щебень слоями по 100 мм
Каждый слой проливают водой и трамбуют. Можно смешать песок и мелкий щебень в пропорции 40/60.

Монтаж опалубки и армирование
При устройстве прямоугольных или квадратных опор устраивают опалубку. Сбивают щиты нужного размера из обрезной доски, ОСП, фанеры и надежно крепят в яме с помощью распорок.
Если скважина круглая, выстилают ее рубероидом. Для формирования оголовка используют торчащий рубероид – верх обворачивают сеткой и скрепляют. Или устраивают опалубку. Необходимо тщательно выровнять линию верха всех оголовков – допустимая разница высот может быть не больше 1,5 мм.
Собирают арматурный каркас внутри квадратных, прямоугольных или трехугольных хомутов. Устанавливают, крепят. Если ростверк будет железобетонный, то пруты арматуры должны выступать из оголовка на 500 мм для связывания ростверка и опор.
Простейшая опалубка из свернутого рубероида, скрепленного вокруг сеткой
Заливка бетона и обратная засыпка
Чтобы получить прочный столбчатый фундамент, нужно использовать бетон, соответствующий по составу ГОСТам и строительным нормам. Марки – от В15 до В25. Щебень используется фракций 40-70 мм. Раствор заливается послойно по 300-400 мм и уплотняется вибрацией. Для столбчатого фундамента под дом такое уплотнение обязательно. Затем фундамент закрывается полиэтиленом. Бетон должен созреть и набрать прочность. Обратную засыпку можно выполнять через неделю, дальнейший монтаж дома – через две.

Обратную засыпку производят послойно. Каждый слой тщательно трамбуют. Можно использовать песок или мелкий щебень.
Возведение ростверка
Цели установки ростверка:
- равномерно распределить нагрузку на столбчатые опоры;
- связать их в единое целое.
При устройстве столбчатого фундамента в каждую опору устанавливается анкер – шпилька или штырь. Затем к ним прикрепляется ростверк. Виды ростверка:
- для небольших деревянных строений (бани, небольшие дачи, сараи) используют деревянные балки большого сечения;
- стальные балки. Обычно используют двутавр и швеллер;
- монолитный бетонный пояс или сборные бетонные балки. Используют для самых крупных домов. Для монтажа в столбы заранее устанавливается арматура, к которой крепится арматурный каркас балки-ростверка.
Полноценный монолитный ростверк подойдет для тяжелых строений

Почему фундамент нужно обязательно армировать
Армирование позволяет в несколько раз увеличить мощность и прочность бетонного основания. Конечно, прочную конструкцию, которая выдержит гигантские нагрузки и будет неподвластна времени, можно получить и без применения арматуры.
Однако сегодня такой фундамент возводить экономически не выгодно. Развитие металлургической отрасли позволяет значительно удешевить строительство за счет применения простого и эффективного способа — заливки бетонной массы на каркас, выполненный из металлической арматуры или сетки. В результате получается надежное железобетонное основание, благодаря которому ваше здание простоит если не тысячелетия, то пару-тройку столетий точно.
После затвердевания бетон становится жестким и неэластичным, поэтому может деформироваться при неравномерном давлении на поверхность. Проложенная внутри арматура берет на себя все вертикальные нагрузки и равномерно распределяет их по всей площади основания.
Применение арматуры сопряжено с дополнительными расходами, поэтому некоторые отказывается от ее прокладки. Если вы также сомневаетесь в необходимости армосетки, произведите конструкторские расчеты, проанализируйте целесообразность, учите ряд факторов: состав и особенности грунта, уровень грунтовых вод, степень и глубину промерзания.
Если вы возводите здание из легких материалов (бревна, брус, каркасно-щитовые конструкции), армировать основу не обязательно. Что касается тяжелых строительных материалов (кирпич, бетонный блок, пеноблок, газоблок, шлакоблок), в этом случае отказываться от укладки армосетки рискованно. Бетон без арматуры плохо работает на изгиб и растяжение, поэтому фундамент деформируется или даст усадку, что приведет к образованию трещин в стенах и преждевременному разрушению.
Технология возведения фундаментов
Столбчатый фундамент является одним из наиболее популярных типов фундамента для сооружения колонн. Эта технология является простой и эффективной, позволяющей создать надежную основу для поддержки конструкции.
Процесс возведения фундаментов начинается с определения точек, где будут расположены столбы. Для этого проводится маркировка на земле и устанавливаются опорные уголки. Затем производится рытье ям, в которых будут размещены колонны.
Следующим этапом является установка опалубки для формирования будущих фундаментов. Опалубка выполняется из деревянных или металлических планок и создает каркас, внутри которого будет наливаться бетон. Опалубка должна быть прочной и герметичной, чтобы избежать разрушения и искривления при заливке бетона.
После установки опалубки производится установка арматуры. Арматура представляет собой металлические стержни, которые укрепляются внутри будущего фундамента. Они придают конструкции дополнительную прочность и устойчивость к нагрузкам.
Затем происходит заливка бетоном. Для этого используется специальная смесь бетона, которая обеспечивает прочность и долговечность фундамента. Бетон заливается постепенно, чтобы избежать образования пустот и улучшить его качество.
После заливки бетона производится его уплотнение и выравнивание. Для этого используются специальные инструменты, такие как виброплита и рейка. Уплотнение позволяет убрать возможные пустоты и воздушные пузыри внутри бетона, а выравнивание обеспечивает гладкую и ровную поверхность фундамента.
После завершения всех процессов фундамент остается на время, необходимое для его полного застывания и приобретения необходимой прочности. Обычно это занимает несколько недель.
Таким образом, технология возведения столбчатых фундаментов под колонны включает несколько ключевых этапов: маркировку и рытье ям, установку опалубки, установку арматуры, заливку бетона и последующее уплотнение и выравнивание. В результате получается прочный и надежный фундамент, способный выдерживать нагрузки и обеспечивать устойчивость конструкции.
Столбчатое основание под колонны
Для возведения основы под столпы используют:
- Бетон;
- Кирпич;
- Дерево;
- Блоки;
- Трубы.
Столбчатые фундаменты под железобетонные колонны применяются, когда возникает необходимость перенести нагрузку каждой отдельной конструкции на почву. Случаи, когда становится актуальным использование рассматриваемого вида основания:
- Возводимая конструкция оказывает незначительную нагрузку на фундамент. А этом случае нецелесообразно строить ленточный или монолитный фундаменты;
- Когда верхний слой почвы подвижен, а несущий находится на глубине от 3 метров. Использование даже свайного основания потребует значительных расходов.
Каждый раз при определении типа основания следует учитывать нагрузки, которые будут действовать на колонны. Когда предварительный расчет показывает значительное давление, то стоит подумать над обустройством фундамента. Возведение здания на почвах, не имеющих несущего слоя на поверхности, происходит путем установки основания из свай.

В этом случае ростверками или связующими элементами будут выступать нижние ступени. Через них нагрузки будут передаваться сваям. Стаканы устанавливаются на столбы и бетонируются.
Для строительства крупногабаритных размеров, необходим соответствующего размера столбчатый фундамент под колонну. В этом случае, элементы изготавливаются на заводе, что приводит к значительному удорожанию строительства: доставка, погрузочно-разгрузочные работы, монтаж, применение специализированной техники.
Необходимость армирования
Внешне твердый и прочный бетонный столб, оказавшись в фундаментной конструкции и подвергнутый нагрузочным воздействиям, превращается в колкую субстанцию.
Имея огромный запас прочности, бетонный столб разрушается за долго до набора предельной прочности, и причиной этого является неравномерное распределение нагрузки от сооружения.
Чтобы избежать этого, рекомендуется выполнять армирование столбов фундамента. Данная мера позволит:
- максимальную часть особо важных напряжений переносить в глубокие бетонные слои и распределять их главным образом не на камень, а на арматурный каркас;
- металлические арматурные прутья отлично соединяют основные элементы фундаментной конструкции – опорные столбы и ростверок;
- эксплуатационный период армированных столбов увеличивается в разы по сравнению с простыми бетонными опорами.

Расчет арматуры
В основу расчета ложатся те самые нагрузки, действующие на фундаментную основу дома. А это не только вес строительных материалов, из которых сооружается здание, это мебель, расставленная по комнатам, бытовые приборы, утварь, одежда, вес проживающих в доме людей, снег, дождь и прочее. Поэтому самостоятельно сделать такой расчет, если вы не специалист в данной области, невозможно. Учесть все нагрузки даже опытный специалист не сможет. Поэтому существуют специальные коэффициенты, на которые умножаются параметры дома из расчета на удельный вес строительных материалов.
На некоторых строительных порталах установлены калькуляторы, с помощью которых якобы можно провести расчет нагрузок на фундамент для дома. Надо сразу сказать, что конечный итог данного вида расчетов не является точным, погрешность у него большая. Поэтому совет – воспользуйтесь услугами опытного проектировщика, который точно рассчитает действие нагрузок.
В принципе, самостоятельно и приблизительно подсчитать количество и диаметр арматуры для армирующего каркаса можно. Но перед этим надо понять, что собой представляет эта конструкция.
Состоит она из поперечных и продольных стержней, которые между собой скрепляются вязальной проволокой, электросваркой или специальными муфтами. Специалисты рекомендуют проволоку. Если разговор идет об армировании монолитного плитного фундамента, то это сетка, уложенная на подготовленную основу. Сеток может быть несколько, они между собой соединяются вертикально установленными кусками арматуры одинаковой длины.
Если изготавливается армированный пояс для ленточного фундамента, то сетки устанавливаются вертикально, а между собой они скрепляются горизонтальными кусками арматуры. Сеток минимум может быть две. При этом армирование МЗЛФ (мелкозаглубленной конструкции), заглубленного или поверхностного фундаментов проводится одинаково. Просто меняется размер армирующей конструкции, а также диаметры используемой внутри арматуры.
Сходства и отличия с другими типами фундаментов
Выбор основания для дома – ответственный шаг, поскольку от этого зависит долговечность постройки и комфорт его обитателей. Поэтому перед принятием решения стоит сравнить преимущества и недостатки различных видов и типов железобетонных фундаментов.
Монолитный фундамент – плита.
К аргументам за обустройство монолитного основания можно отнести:
- Универсальность. Допускается его возведение практически на любых типах грунтов: болотистых, торфяных, песчаных, почвах, склонных к сезонному пучению, а также на участках с небольшой глубиной залегания подземных вод.
- Очень высокая несущая способность. Монолитные фундаменты могут выдерживать намного большие нагрузки, чем ленточные или построенные по сборно-монолитной технологии. На таком основании разрешено строительство зданий любой этажности из материалов, обладающих большим удельным весом: кирпича, газосиликата, бетона.
- Максимальная долговечность по сравнению с железобетонными ленточными или блочными конструкциями вследствие цельности конструкции.
- Возведение в рекордно краткие сроки благодаря минимальным объемам земляных работ: железобетонная плита обычно закладывается на небольшую глубину.

Как и основания ленточного типа либо сделанные из ФБС, обустройство монолитного фундамента из железобетона не требует строительного образования или специализированных навыков. Однако у него есть существенный недостаток: слишком высокая стоимость, связанная с большими количествами бетона и арматуры, необходимыми для проведения работ.
Также монолитный железобетонный фундамент по сравнению с ленточным или блочным более подвержен сезонным смещениям почвы, обусловленным ее расширением или сужением. Это означает, что в условиях сурового климата и резких перепадов температур монолит может начать разрушаться намного быстрее.
Подготовительный этап
На данной стадии следует выполнить следующие работы:
- от места строительства отводятся поверхностные воды;
- приобретается арматурная сетка и элементы каркаса;
- размечается основание;
- роются траншеи (или ямы под столбы).
Проектирование работ
В расчет монолитного столбчатого фундамента включается определение:

- точной нагрузки на основание;
- оптимального количества опорных столбов, материала для армирования и бетона.
Для расчета общей нагрузки на фундамент следует учесть многие параметры:
- вид материала, из которого строится дом;
- количество стен;
- тип кровельного покрытия;
- наличие сезонных нагрузок (снег, ветер);
- количество предметов, находящихся внутри (камин, мебель).
Для определения оптимального количества опорных столбиков пользуются двумя формулами. С помощью первой определяется площадь одной подошвы: S=D²(диаметр самой широкой части подошвы)*3,14:4. Допустим, что диаметр составляет 50 см. Тогда площадь одной подошвы равняется: 50*50*3,14:4=1962,5 см².
По второй формуле определяется количество опор. Для этого поочередно расчетная нагрузка (например, 180000 кг) делится на сопротивление грунта (берется из специального справочника: для песчаной почвы этот показатель составляет 6 кг/см²) и площадь одной подошвы (1962,5 см²). Исходя из проведенных расчетов, минимальное количество столбиков составляет 15 штук. В связи с тем, что и сами столбики несут нагрузку, следует добавить еще 2-3 опоры.
Расчет арматуры монолитного столбчатого фундамента проводится, исходя из размеров свай. Если их диаметр не превышает 20 см, то достаточно 3-4 прутков с сечением 1 см. Общее количество прутьев зависит от размеров опорных столбов. Вертикальная арматура связывается с помощью гладких стержней толщиной 6 мм.
Разметка основания и рытье траншеи
В процессе проектирования составляют чертеж возводимого дома с указанием всех несущих и внутренних стен. После чего приступают к разметочным работам на поверхности.

По углам будущего фундамента вбиваются колышки. Проверка углов осуществляется с помощью треугольника. Для замеров расстояний используется рулетка. Правильность монтажа колышков проверяется диагональным способом. Между колышками, установленными по углам, по диагонали натягивается леска. Расстояния по обеим диагоналям должны быть равными.
По периметру фундамента натягивается шпагат и осуществляется вбивание дополнительных клиньев (как по внешней, так и внутренней части). Толщина столбчатого монолитного фундамента на 12-15 см должна превышать толщину стен.
На глубину фундамента оказывает влияние уровень промерзания грунта. Рытье траншеи можно производить как вручную, так и механизированным способом. Если траншею копать по всему периметру, то лучше использовать технику. Их глубина должна превышать уровень промерзания почвы на 1-1,5 см.
Фундамент для колонны – устройство, разновидности, применение
Для установки вертикальных опор в современном строительстве применяется специальный тип фундамента. Состоит он из следующих основных частей:
- Плитного основания с несколькими ступенями.
- Подколонника.
- Стакана (полого или монолитного – в зависимости от вида устанавливаемой колонной части).
Колонна выполняет функцию несущей конструкции – берет нагрузку здания от кровли до основания. При этом не исключено, что она может одновременно быть частью декора.
В большинстве случаев применяются 2 разновидности колонн:
Металлические.
Состоят из базовой поверхности, соединяемой с основанием, стержня и оголовка, к которому крепятся балки. Изготавливаются из прокатного профиля. Материал может быть сплошным и перфорированным, облегченным.
К основанию крепятся посредством болтового соединения. Для этой цели фундамент изготавливается уже с готовыми крепежными элементами.

Металлическая колонна устанавливается и закрепляется посредством болтового соединенияИсточник ytimg.com
Железобетонные.
Производится с различной формой сечения – круглой, прямоугольной, квадратной. Внутри имеет стальной армирующий каркас. Заливается бетоном марки от М200 и выше. Главный недостаток – большой вес. Однако в отличие от металлического аналога – не боится влажной среды.
Монтируется путем вставки подошвы опоры в посадочное место фундамента. Далее крепится с помощью заливки пустот высокомарочным бетонным раствором.
Тип, размеры и конструкция основания определяется не только материалом опоры, но также ее массой, размером, создаваемой нагрузкой и особенностями грунта.
Разновидности
Существуют специально изготавливаемые промышленным способом основания для колонн – так называемые «стаканы». По устройству они подразделяются на 2 вида:
- Монолитные. Представляют собой готовый блок для установки вертикальной опоры. Характеризуются универсальностью – могут служить базой для колонн различных форм, размеров и типов материала (металла и железобетона).
- Сборные. Все 3 элемента основания изготавливаются по-отдельности. Применяются, как правило, для установки ж/б-опор.

Фундамент монолитного типа под колонну, изготовленный на ЖБИ-заводеИсточник predstavitelstvo-gbi.ru
Кроме того, нестандартные фундаменты для металлических или железобетонных колонн могут изготавливаться в следующих видах:
- Столбчатый. По сути, представляет собой вмонтированный на определенную глубину железобетонный столб. Применяется на зыбких, болотистых почвах, а также на обычных грунтах в целях экономии.
- Ленточный. Данный тип фундамента обустраивается, когда пространство между опорами планируется заполнять тяжелым материалом – кирпичом, газоблоками. От классической ленты такое основание отличается более укрепленными местами под установку колонн.
- Монолитный. Это сплошная усиленно армированная железобетонная плита. В местах монтажа опор фундамент усиливается или углубляется. На практике такое основание достаточно дорого, поэтому применяется при изготовлении промышленных объектов – складов, ангаров, цехов.
- Свайный. Под каждую опору устанавливается отдельная свая. Вариант пригоден в тех случаях, когда другие виды основания в силу особых свойств грунта сделать нельзя. Это, например, насыпной, сыпучий, болотистый участок.

На неустойчивом грунте применяется свайный фундаментИсточник tinkoffjournal.ru
Расчет количества опалубки
Произвести расчет опалубки для отливки колонн несложно, если есть возможность приобрести одноразовые или несъемные формы, которые соответствуют по размеру проектным размерам сооружений. В этом случае, просто закупают опалубку для круглых колонн в нужных количествах.
При самостоятельном строительстве проводят расчеты с учетом размеров колонн и размеров досок для сборки или размеров щитов
При выполнении расчетов, принимают во внимание следующие моменты:
- колонны имеют относительно небольшую толщину по сравнению с высотой, это обстоятельство нужно обязательно учитывать при расчете нагрузки на материал;
- давление на верхнюю часть формы существенно меньше, чем на нижнюю;

- большая разница между высотой и шириной негативно сказывается на устойчивости формы, поэтому собранные конструкции обязательно укрепляются установкой подпорок;
- формы должны выдерживать нагрузки, оказываемые бетонной смесью, искривление формы недопустимы, колонна с подобным дефектом будет выглядеть некрасиво, кроме того, она будет непрочной.
Монолитный столбчатый фундамент – технология изготовления
При устройстве столбчатых фундаментов следует придерживаться таких рекомендаций:
- Заглублять столбы рекомендуется на глубину ≤ 70 см – этого требует технологический расчет;
- Фундамент должен возводиться на ровном участке с непучинистым грунтом и с низким уровнем грунтовых вод;
- Для усиления основания обустраивается деревянный, бетонный или металлический ростверк. Обустройство монолитного ростверка на основе бетона значительно повышает трудоемкость и расходы;
- Дом на столбчатом фундаменте не должен быть тяжелым, построенным из кирпича или бетона.
Столбчатое сборное и монолитное основание

В процессе проектирования для столбчатого фундамента рассчитывается его несущая способность с учетом диаметра опор и размеров ростверка. Для монолитной конструкции Dmin столбчатых опор не должен превышать 40 см2, строительный опыт показывает, что Dmin может начинаться от 25 см2 без потери прочности фундамента и его несущей способности. По горизонтали столбчатый фундамент усиливается расширением уступов, имеющими следующие рекомендованные оптимальные размеры:
- Высота уступа ≈ 40-60 см;
- Ширина уступа больше его высоты в 1,2-2 раза (зависит от марки бетона).
Рекомендованное расстояние между столбами согласно технологической карте должно соблюдаться в пределах 100-200 см на ровной местности без уклона. При несовпадении расстояний по углам здания, под крупными и мощными сопряжениями столбы в любом случае должны закладываться обязательно.
Карта расположения столбов
Размечается фундамент столбчатый на участке таким образом:

- Выносятся оси;
- По наружным и внутренним сторонам всех опор натягиваются веревки или шнуры;
- Сравнивается длина диагональных размеров здания.
Для безошибочного монтажа опалубки вокруг каждого столба оставляется свободный участок до 50 см, учитывая нижнее уширение столбов.
Подушка, на которую будет опираться столбчатый монолитный фундамент, обустраивается так:
- Засыпается щебень слоем до 15 см, также увлажняется и трамбуется;
- Сверху засыпается песок слоем до 20 см, увлажняется и трамбуется;
Подстилающий слой

С целью недопущения разрушения столбов они должны армироваться по вертикали. Для этого используются:
- Рифленые стержни, которые укладываются в вертикальном направлении – 4 штуки Ø 12-16 мм;
- Гладкие прутья Ø 6-8 мм, укладываемые горизонтально через 30-40 см – расчет проводится, исходя из высоты столбов.
Чтобы каркас устойчиво стоял до заливки раствора, его заглубляют в песочно-щебневую подушку. Для бетонного ростверка стержни должны выступать за монолитные опоры на 40-60 см, чтобы их можно было загнуть в тело ленты ростверка. При обустройстве деревянного или железного ростверка стержни не должны доходить до края столба на 3-5 см.
Для заливки подошвы из подручных материалов монтируется опалубка:
- Четыре деревянных, фанерных, металлических щита;
- Щиты усиливаются укосинами, которые устанавливаются от стен ямы.
Опалубка для столбов фундамента

Устройства фундамента под железобетонные колонны
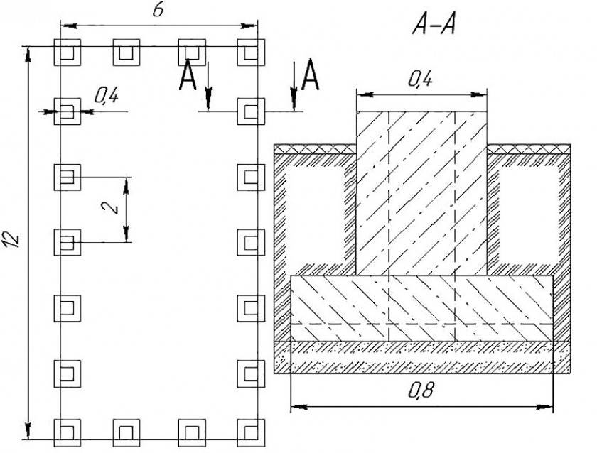
Монолитные и сборные основания под колонны предусматривают в своей конструкции специальную форму, в которую устанавливается железобетонная колонна. По сути это железобетонная форма, получившая в строительстве название «стакан».

Фундамент стаканного типа
Непосредственно сами фундаменты под железобетонные колонны могут быть представлены в двух основных вариантах конструкции:
- в монолитном исполнении;
- сборные конструкции.
Основой такой конструкции является прямоугольная плита, на которой располагаются другие меньшие плиты, образуя, таким образом, пирамиду в виде ступеней с венчающем ее вверху стаканом под опору. В монолитном исполнении все основание является одним целым, а вот сборная конструкция является чем-то вроде детской пирамидки – снизу самая большая плита, а далее плиты поменьше.
Установка колонны
Железобетонные столбы квадратного или круглого сечения ставятся на фрезерованные башмаки, которые выставляются по требуемой отметке геодезистами на бетонный раствор.
С такой же тщательностью выставляется заложение анкерных болтов под металлические колонны. Выступающая над бетоном часть стержня размечается заранее и фиксируется в специальном кондукторе, чтобы выдержать горизонтальный и вертикальный размер.
В некоторых разновидностях заводских столбов анкера не закладывают, а оставляют в верхней части колодец для самостоятельной установки по месту.
В каждом случае любая колонна должна ставиться на геометрически выверенное, жесткое основание согласно разработанной проектной документации. В каждом индивидуальном случае для нового сооружения необходимо привлекать специалиста, чтобы оптимизировать объем работ, финансовые затраты и избежать непоправимых ошибок.
Нюансы при монтаже стаканного фундамента
Для увеличения прочности и общего усиления конструкции стаканы, колонны и плиты армируются, и арматура при монтаже дополнительно связывается между собой при помощи сварки. Кроме предварительного армирование, прутья арматуры закладываются в конструкцию и при монтаже колонн – при бетонировании колонн в дне стакана.
Клинья под колонны
Монтаж столбчатого стаканного основания имеет совершенно другую технологию, непохожую на процесс строительства ленточного типа фундамента, и сборная конструкция из готовых узлов – главное отличие. Единственная конструкция, которая собирается и заливается бетоном непосредственно на месте – опалубка для гнездообразующего стакана. Колонна опускается в опалубку и заливается бетоном, образуя прочное монолитное армированное соединение.
В промышленных сооружениях применяется не только сборная конструкция, но и монолитный стаканный фундамент столбчатого типа. Такая конструкция намного мощнее сборной, она тоже состоит из бетонных плит-ступеней и может выдержать повышенную нагрузку от большого веса объекта. Размеры ступеней рассчитываются, исходя из габаритов будущего строения. Расположение колонн привязывается к координатным осям согласно проекту. Монолитные фундаменты стаканного исполнения могут более равномерно распределять высокие нагрузки и давление на фундамент.
3-D схема стаканного основания
Один из основных элементов сборного стаканного фундамента – фундаментная балка. Этот элемент располагается на бетонных столбах, которые, в свою очередь, упираются в подколонники (стаканы). На этих балках будут возводиться несущие стены сооружения. Еще один вариант монтажа фундаментных балок – на колонных консолях. Прочное соединение стаканного основания с фундаментной балкой получается при сплошном бетонировании и качественном армировании конструкции.
Для придания необходимой прочности всей сборной конструкции применяется заливка бетоном всех узлов и элементов. Все составные части сборного стаканного фундамента выполнены из тяжелых бетонов марки не ниже М200В2, и армированы сеткой или стержнями. Сборка этого типа фундамента возможна только после полного набора прочности всеми элементами конструкции.
Подготовительные работы перед установкой фундамента
Перед установкой столбчатого фундамента под колонны необходимо провести ряд подготовительных работ, которые помогут обеспечить надежность и долговечность конструкции.
1. Определение места установки фундаментов
Первым шагом является определение места установки столбчатых фундаментов. Для этого необходимо учитывать характеристики земляного участка, расположение здания, планировку и потребности в будущем.
2. Подготовка проектной документации
Для установки фундаментов необходимо разработать проектную документацию. В ней должны быть представлены все необходимые расчеты, чертежи и спецификации материалов. Это позволяет правильно спланировать и организовать процесс установки фундамента.
3. Разметка места установки фундаментов
После разработки проектной документации необходимо провести разметку места установки фундаментов. Это важный этап, который позволяет точно определить расположение фундаментов на строительной площадке.
4. Очистка и подготовка участка
Перед установкой фундамента необходимо очистить и подготовить место его установки. Это включает в себя удаление растительности, обломков строительного мусора, а также проведение мероприятий по укреплению грунта.
5. Монтаж опалубки

После подготовки участка необходимо приступить к монтажу опалубки. Она служит для создания формы будущего фундамента, а также предотвращает расслаивание бетонной смеси и обеспечивает равномерное распределение нагрузки.
6. Заливка бетонной смеси и установка арматуры
После монтажа опалубки следует приступить к заливке бетонной смеси и установке арматуры. Бетонная смесь должна быть правильно подготовлена и иметь необходимую прочность, а арматура должна быть правильно расположена и закреплена.
7. Уход и уплотнение фундамента
После заливки бетонной смеси и установки арматуры необходимо провести работы по уходу и уплотнению фундамента. Это включает в себя поливку фундамента, поддержание оптимальной температуры и влажности, а также проведение мероприятий по уплотнению почвы вокруг фундамента.
8. Установка колонн на фундамент

После завершения всех вышеперечисленных работ можно приступить к установке колонн на фундамент. Колонны должны быть правильно выровнены и закреплены, чтобы обеспечить надежность и стабильность всей конструкции.
9. Завершающие работы

После установки колонн на фундамент необходимо провести завершающие работы, включающие в себя проверку качества установки, устранение дефектов, окончательную обработку поверхности фундамента и защиту от механических и атмосферных воздействий.
Все эти подготовительные работы перед установкой столбчатого фундамента позволяют обеспечить надежность и долговечность конструкции, а также правильное ее функционирование на протяжении многих лет.
Установка труб и арматуры
Скважина засыпается слоем щебня в 20 см и тщательно утрамбовывается. Для защиты фундамента от влаги можно провести гидроизоляцию. Для этого на дно траншеи или скважины укладывается слой рубероида или толстой полиэтиленовой пленки.
После этого в скважину вставляют трубу и заливают небольшое количество бетонного раствора. Затем труба приподнимается на 10-15 см, что дает возможность бетонной смеси растечься по всему диаметру скважины. Потом труба окончательно устанавливается, в нее закладывается арматура из металлических прутьев, закрепляется анкер и заливается бетонный раствор. Впоследствии на анкер крепится металлическая колонна. В том случае если обустраивается ростверк, концы арматуры выпускают наружу для связки конструкции в единое целое. Армирование столбчатых фундаментов выполняется периодической арматурой из прутьев диаметром в 1-1,2 см.
Засыпка фундамента производится ранее выкопанным грунтом, но наилучшим вариантом считается использование глины. Глина укладывается слоями не более 40 см с последующей тщательной утрамбовкой.
https://www.youtube.com/watch?v=95FGu686Fgg
Преимущества и недостатки конструкций
Столбчатый фундамент, как и любая другая опора, имеет свои недостатки и преимущества. Ознакомьтесь с видами опорно столбчатыми фундаментами на этой странице. Среди положительных качеств основания стоит отметить следующие:
- низкая стоимость;
- достаточно краткие сроки монтажа;
О необходимость использование спецтехники возникает только в редких случаях:
- нет необходимости монтировать отмостки;
- не нужно проводить работы по установке гидроизоляции.

Среди недостатков фундамента отмечают следующие:
- возможность использования только для легких строений;
- отсутствует возможность возведения подола;
- не подходит для монтажа на пучинистых почвах.


































