Схема номер 1

Имелся стабилизированный импульсный блок питания, дающий на выходе напряжение 17 вольт и ток 500 миллиампер. Требовалось периодическое изменение напряжения в пределе 11 – 13 вольт. И общеизвестная схема регулятора напряжения на одном транзисторе с этим прекрасно справлялась. От себя добавил к ней только светодиод индикации да ограничительный резистор. К слову, светодиод здесь это не только «светлячок» сигнализирующий о наличии выходного напряжения. При правильно подобранном номинале ограничительного резистора, даже небольшое изменение выходного напряжения отражается на яркости свечения светодиода, что даёт дополнительную информацию о его повышении или понижении. Напряжение на выходе можно было изменять от 1,3 до 16 вольт.

КТ829 — мощный низкочастотный кремниевый составной транзистор, был установлен на мощный металлический радиатор и казалось, что при необходимости он вполне может выдержать и большую нагрузку, но случилось короткое замыкание в схеме потребителя и он сгорел. Транзистор отличается высоким коэффициентом усиления и применяется в усилителях низкой частоты – видно действительно его место там а не в регуляторах напряжения.

Слева снятые электронные компоненты, справа приготовленные им на замену. Разница по количеству в два наименования, а по качеству схем, бывшей и той, что решено было собрать, она несопоставима. Напрашивается вопрос – «Стоит ли собирать схему с ограниченными возможностями, когда существует более продвинутый вариант «за те же деньги», в прямом и переносном смысле этого изречения?»
Виды преобразователей и их устройство
Трансформатор представляет собой изделие, состоящее из двух основных частей:
- сердечника, собранного из электротехнической стали;
- обмоток, выполненных в виде витков из проводникового материала.
Его работа основана на появлении электродвижущей силы в замкнутом проводящем контуре. При протекании по первичной обмотке переменного тока образовываются переменные линии магнитного потока. Эти линии пронизывают сердечник и все обмотки, на которых появляется электродвижущая сила. Когда вторичная обмотка находится под нагрузкой, то под действием этой силы начинает протекать ток. Значение разности потенциалов будет определяться отношением количества витков первичной обмотки и вторичной. Таким образом, изменяя это соотношение, можно получить любое значение.
Для снижения значения напряжения количество витков во вторичной обмотке делается меньше. Стоит отметить, что описанное выше работает только при подаче на первичную обмотку переменного тока. При использовании постоянного тока создаётся постоянный магнитный поток, который не наводит ЭДС и энергия передаваться не будет.
Бестрансформаторный преобразователь с 220 на 12 вольт
Такие устройства питания называют импульсными. Главной частью такого устройства обычно является специализированная микросхема (широтно-импульсный модулятор).
Инвертирование 220 в 12 вольт происходит следующим образом. Сетевое напряжение поступает на выпрямительную цепь, а далее сглаживается ёмкостью номиналом 300-400 вольт
Затем выпрямленный сигнал с помощью транзисторов преобразуется в высокочастотные прямоугольные импульсы с требуемой скважностью. Преобразователь импульсного типа за счёт применения инвертирующей схемы, выдаёт на выходе стабильное напряжение
При этом преобразование происходит как с гальванической развязкой от выходных цепей, так и без неё.
В первом случае используется импульсный трансформатор, на который поступает высокочастотный сигнал до 110 кГц.
При изготовлении сердечника используют ферромагнетики, что ведёт к снижению веса и размеров. Во втором вместо трансформатора используется фильтр нижних частот.
Как сделать стабилизатор тока для светодиодов?
Преимущества импульсных источников заключаются в следующем:
- малый вес;
- улучшенный КПД;
- дешевизна;
- наличие встроенной защиты.
К недостаткам относят то, что используя в работе высокочастотные импульсы, устройство само создаёт помехи. Это требует устранения и приносит усложнения электрических схем.
Еще важно знать 3 нюанса о том, как собрать стабилизатор напряжения 12 вольт собственными руками
- Светодиоды желательно подключать через стабилизатор тока. Таким образом можно будет уравновесить колебания электрической сети, и хозяин автомобиля не будут беспокоиться о бросках тока.
- Требования к электропитанию нужно также соблюдать, поскольку, таким образом, свой самостоятельно собранный стабилизатор можно будет правильно подстроить под электрическую сеть.
- Собирать желательно такой агрегат, который обеспечит достойную устойчивость, надежность и стабильность – стабилизатор должен держаться в течение долгих лет. Именно поэтому на компонентах не стоит дешевить – приобретайте в хороших магазинах электроники.

Схемы простых стабилизаторов

ТОП-3 паяльников для плат
Чтобы упростить себя работу по спайке стабилизатора, желательно купить качественный паяльник
В магазинах имеются агрегаты хороших и проверенных производителей, на которые следует обратить внимание:
- Ersa – немецкая компания. Товар очень хороший и надежный, но дорогой, а потому для дома не каждый может себе позволить.
- Китайская фирма Quick. Качество на высоте, и цена приемлемая.
- Luckey. Самый бюджетный вариант. Оставлять аппарат включенным без присмотра нельзя – возможно возгорание.
Паяльника на 10 Вт хватит, чтобы сделать простую микроплату. При покупке изучите ручку – она не должна быстро греться. Древесины – идеальный вариант. Пластик быстро станет горячим, эбонит тяжелый, а потому работать с мелкими деталями – трудно.
Жало желательно выбирать из меди – легко очищать от нагара после работы. Жала бывают разной формы и продаются наборами. Новичку это не пригодится, а вот опытным людям будет удобно использовать насадки разной конфигурации.
Стабилизаторы напряжения для авто
Светодиоды не любят колебания напряжения, это факт. Не любят они это по причине того, что светодиоды ведут себя не так как лампы или другие линейные приборы. Их ток меняется в зависимости от напряжения нелинейно, поэтому например двухкратное увеличение напряжения увеличивает ток через светодиоды далеко не в 2 раза. Из за чего они перегреваются, быстро деградируют и выходят из строя.
Регулируемый блок питания своими руками
Блок питания необходимая вещь для каждого радиолюбителя, потому, что для питания электронных самоделок нужен регулируемый источник питания со стабилизированным выходным напряжением от 1.2 до 30 вольт и силой тока до 10А, а также встроенной защитой от короткого замыкания. Схема изображенная на этом рисунке построена из минимального количества доступных и недорогих деталей.
Схема регулируемого блока питания на стабилизаторе LM317 с защитой от КЗ
Микросхема LM317 является регулируемым стабилизатором напряжения со встроенной защитой от короткого замыкания. Стабилизатор напряжения LM317 рассчитан на ток не более 1.5А, поэтому в схему добавлен мощный транзистор MJE13009 способный пропускать через себя реально большой ток до 10А, если верить даташиту максимум 12А. При вращении ручки переменного резистора Р1 на 5К изменяется напряжения на выходе блока питания.
Так же имеется два шунтирующих резистора R1 и R2 сопротивлением 200 Ом, через них микросхема определяет напряжение на выходе и сравнивает с напряжением на входе. Резистор R3 на 10К разряжает конденсатор С1 после отключения блока питания. Схема питается напряжением от 12 до 35 вольт. Сила тока будет зависеть от мощности трансформатора или импульсного источника питания.
А эту схему я нарисовал по просьбе начинающих радиолюбителей, которые собирают схемы навесным монтажом.
Схема регулируемого блока питания с защитой от КЗ на LM317
Сборку желательно выполнять на печатной плате, так будет красиво и аккуратно.
Печатная плата регулируемого блока питания на регуляторе напряжения LM317
Печатная плата сделана под импортные транзисторы, поэтому если надо поставить советский, транзистор придется развернуть и соединить проводами. Транзистор MJE13009 можно заменить на MJE13007 из советских КТ805, КТ808, КТ819 и другие транзисторы структуры n-p-n, все зависит от тока, который вам нужен. Силовые дорожки печатной платы желательно усилить припоем или тонкой медной проволокой. Стабилизатор напряжения LM317 и транзистор надо установить на радиатор с достаточной для охлаждения площадью, хороший вариант это, конечно радиатор от компьютерного процессора.
Желательно прикрутить туда и диодный мост. Не забудьте изолировать LM317 от радиатора пластиковой шайбой и тепло проводящей прокладкой, иначе произойдет большой бум. Диодный мост можно ставить практически любой на ток не менее 10А. Лично я поставил GBJ2510 на 25А с двойным запасом по мощности, будет в два раза холоднее и надёжнее.
А теперь самое интересное… Испытания блока питания на прочность.
Регулятор напряжения я подключил к источнику питания с напряжением 32 вольта и выходным током 10А. Без нагрузки падение напряжения на выходе регулятора всего 3В. Потом подключил две последовательно соединенные галогеновые лампы H4 55 Вт 12В, нити ламп соединил вместе для создания максимальной нагрузки в итоге получилось 220 Вт. Напряжение просело на 7В, номинальное напряжение источника питания было 32В. Сила тока потребляемая четырьмя нитями галогеновых ламп составила 9А.
Радиатор начал быстро нагреваться, через 5 минут температура поднялась до 65С°. Поэтому при снятии больших нагрузок рекомендую поставить вентилятор. Подключить его можно по этой схеме. Диодный мост и конденсатор можно не ставить, а подключить стабилизатор напряжения L7812CV напрямую к конденсатору С1 регулируемого блока питания.
Схема подключения вентилятора к блоку питания
Что будет с блоком питания при коротком замыкании?
При коротком замыкании напряжение на выходе регулятора снижается до 1 вольта, а сила тока равна силе тока источника питания в моем случае 10А. В таком состоянии при хорошем охлаждении блок может находится длительное время, после устранения короткого замыкания напряжение автоматически восстанавливается до заданного переменным резистором Р1 предела. Во время 10 минутных испытаний в режиме короткого замыкания ни одна деталь блока питания не пострадала.
Радиодетали для сборки регулируемого блока питания на LM317
- Стабилизатор напряжения LM317
- Диодный мост GBJ2501, 2502, 2504, 2506, 2508, 2510 и другие аналогичные рассчитанные на ток не менее 10А
- Конденсатор С1 4700mf 50V
- Резисторы R1, R2 200 Ом, R3 10K все резисторы мощностью 0.25 Вт
- Переменный резистор Р1 5К
- Транзистор MJE13007, MJE13009, КТ805, КТ808, КТ819 и другие структуры n-p-n
Друзья, желаю вам удачи и хорошего настроения! До встречи в новых статьях!
Рекомендую посмотреть видеоролик о том, как сделать регулируемый блок питания своими руками
Разновидности стабилизаторов 12 вольт
В зависимости от конструкции и способа поддержания 12-ти вольтного напряжения выделяют две разновидности стабилизаторов:
- Импульсные – стабилизаторы, состоящие из интегратора (аккумулятора, электролитического конденсатора большой емкости) и ключа (транзистора). Поддержание напряжения в заданном интервале значений происходит благодаря циклическому процессу накопления и быстрой отдачи заряда интегратором при открытом состоянии ключа. По конструктивным особенностям и способу управления такие стабилизаторы подразделяются на ключевые устройства с триггером Шмитта, выравниватели с широтно-импульсной и частотно-импульсной модуляцией.
- Линейные – стабилизирующие напряжение устройства, в которых в качестве регулирующего устройства применяются подключаемые последовательно стабилитроны или специальные микросхемы.
Наиболее распространены и популярны среди автолюбителей линейные устройства, отличающиеся простотой самостоятельной сборки, надежностью и долговечностью. Импульсный вид используется значительно реже из-за дороговизны деталей и сложностей самостоятельного изготовления и ремонта.
Классическая модель
Классические стабилизаторы – это большой класс устройств, собираемых на основе таких полупроводниковых деталей, как биполярные транзисторы и стабилитроны. Среди них основную функцию по поддержанию напряжения на уровне 12 В выполняют стабилитроны – разновидность диодов, подключаемых в обратной полярности (к катоду такого полупроводникового прибора подключается плюс источника питания, к аноду – минус), работающих в режиме пробоя. Суть работы данных полупроводниковых деталей заключается в следующем:
- При напряжении подключенного к стабилитрону источника питания меньше 12 В он находится в закрытом положении и не участвует в регулировке данной характеристики электрического тока.
- При превышении порога в 12 Вольт стабилитрон «открывается» и поддерживает данное значение в заданном его характеристиками диапазоне.
В зависимости от подключения различают два варианта классического стабилизатора: линейный – регулировочные элементы подключаются последовательно нагрузке; параллельный – стабилизирующие напряжение устройства располагаются параллельно запитываемым приборам.
Интегральный стабилизатор
Устройства собирают с использованием небольших по размерам микросхем, способных работать при входном напряжении до 26-30 В, выдавая постоянный 12-ти вольтный ток силой до 1 Ампер. Особенностью данных радиодеталей является наличие 3 ножек – «вход», «выход» и «регулировка». Последняя используется для подключения регулировочного резистора, который используется для настройки микросхемы и предотвращения ее перегрузок.
Более удобные и надежные, собранные на основе стабилизирующих микросхем выравниватели постепенно вытесняют собранные на дискретных элементах аналоги.
В чем проблема?
Обычно светодиодные лампы берутся в габаритные огни наших с вами автомобилей, реже в подсветку или панель приборов. И вроде срок службы у них должен быть в разы больше ламп накаливая, однако получается все совсем наоборот. Дешевые варианты через пару месяцев начинают моргать, а через 3-4 могут вообще перегореть (наверное, все такое наблюдали на дорогах города, когда в «противотуманках» или габаритах, просто светомузыка).
Так почему такое происходит? Все банально и просто автомобильные варианты нормально работают при 12В и даже небольшой перепад в большую сторону начинает изнашивать их (как я писал выше идет разогрев и быстрая деградация).
А если вспомнит бортовую сеть автомобиля, то там практически никогда нет ровно 12В, даже если двигатель не запущен исправный аккумулятор дает 12,7В (это его нормальное напряжение). А вот после того как машина запускается генератор дает в бортовую сеть 13,8 – 14,2В (а в некоторых современных авто, где электроники навалом, может доходить до 14,5В).
Конечно есть нормальные ДОРОГИЕ фирмы, которые выпускают качественные варианты, например PHILIPS, OSRAM и т.д. НО стоимость ламп, скажем в габариты, может доходить до 1500 рублей за пару, не дешево! Зато гореть будут долго.
Что необходимо учесть автолюбителю перед заменой?
Чтобы своими руками правильно, используя схему подключения, подсоединить светодиодные лампочки, в первую очередь нужно разобраться с основной информацией. Для начала нужно понимать, что 12-вольтовый моргающий автомобильный диод — это не лампа.
Подключение светодиодов к бортовой сети на 12 вольт должно производиться с учетом некоторых моментов:
- В первую очередь, чтобы обезопасить подключение, нужно учесть напряжение, которое присутствует в автомобильной электросети. Как правило, этот параметр составляет около 12-13 вольт при отключенном двигателе и около 13-14.5 вольт при заведенном.
- В среднем один яркий и мощный диод нуждается в 3.5 вольтах питания, однако данный показатель также может варьироваться в зависимости от цвета. Например, желтый либо красный мигающий светодиод для авто будет потреблять около 2.3 вольт, а белые либо синие элементы — по 3.5 вольт в среднем.
- В отличие от стандартных лампочек накаливания, светодиодные сборки позволяют более качественно осветить поверхность вокруг, что особенно хорошо для их установки в приборные панели.
- Перед покупкой следует проверить тип линзы, установленной в лампочке. Бывают узконаправленные устройства, оснащенные небольшими по размерам линзами.
- Вне зависимости от типа, диодные элементы на двенадцать вольт имеют как положительный вывод, так и отрицательный. Положительный контакт в данном случае, это анод, а отрицательный — катод.

Светодиоды с разными цоколями
Чтобы правильно подобрать диодные элементы на 12в, нужно ориентироваться в их разновидностях, а делятся они между собой по мощности:
- Маломощные устройства не имеют системы охлаждения, поэтому их ресурс эксплуатации обычно низкий. В автомобилях таких устройства есть смысл использовать только в качестве индикаторов, к примеру, включения дневных ходовых огней или при установке контроллера разряда АКБ.
- Мощные диоды 12в имеют более высокий ресурс эксплуатации, при правильном использовании они могут проработать до 10 лет. Нужно учитывать, что такие диодные элементы не подвергаются большим нагрузкам.
- Модули. Такие устройства представляют собой стальную пластину, на которую вмонтирован целый ряд диодных элементов. Цена модуля зависит от его надежности и качества производства — чем лучше качество, тем выше цена. Модули не нужно путать с китайскими лентами, поскольку их эксплуатация возможна, разве что, для подсветки контрольного щитка или бардачка.

Схема подключения диода в авто
Подбор стабилизатора 12 В
Бортовая сеть автомобиля обеспечивает питание от 13 В, но светодиоды для работы нуждаются всего в 12 В. Именно поэтому необходимо устанавливать стабилизатор напряжения, на выходе который будет обеспечивать именно 12 В.
Установив такое оборудование, обеспечит обеспечить нормальные условия для работы светодиодного освещения, что долгое время не выйдет из строя. Выбирая стабилизаторы, автомобилисты сталкиваются с проблемами, поскольку имеется очень много конструкций, и работают они все по-разному.
Подбирать следует стабилизатор, который:
- Станет правильно функционировать.
- Обеспечит надежную защиту и безопасность осветительной техники.
Типы стабилизаторов
По способу ограничения силы тока выделяют два типа устройств:
- Линейный;
- Импульсный.
Линейный стабилизатор работает по принципу делителя напряжения. Он выпускает из себя ток заданного параметра, рассеивая избытки в виде тепла. Принцип работы такого прибора можно сравнить с лейкой оснащённой дополнительным сливным отверстием.
Преимущества
- доступная цена;
- простая схема монтажа;
- легко собрать своими руками.
Недостаток — из-за нагрева плохо приспособлен к работе с большой нагрузкой.
Импульсный стабилизатор как овощерезка через специальный каскад нарезает входящий ток, выдавая строго дозированную норму.
Преимущества
- предназначен для высоких нагрузок;
- не греется во время работы.
Недостатки
- требует источника питания для собственной работы;
- создает электромагнитное излучения;
- относительно высокая цена;
- сложен для самостоятельного изготовления.
Учитывая малую силу тока в автомобильных светодиодах можно собрать простой стабилизатор для светодиодов своими руками. Наиболее доступный и простой драйвер светодиодных ламп и лент собирают на микросхеме lm317.
Климатические условия
Большинство рыночных стабилизатором рассчитаны на работу при температуре от 5 до 35 градусов тепла по Цельсию. Относительная влажность воздуха должна быть в пределах 35-90%. В атмосфере должны отсутствовать водяные брызги, пыль и тому подобное. Если это не предоставляется возможным, используют специальные корпуса. Хотя по отношению к температуре необходимо сказать, что самые передовые образцы могут выдерживать диапазон с -40 до +40 градусов, что смотрится весьма недурно в наших погодных условиях. Но благодаря нагреву самой машины можно использовать и самые распространённые модели, хотя в случае с ними могут быть определённые проблемы с быстрым запуском (возможно, перед активацией придётся подождать).
Немного теории
Светодиод характеризуется двумя основными параметрами: номинальным прямым током и прямым падением напряжения, измеренным при этом токе. Оба значения являются паспортными и на их основании можно сделать вывод о мощности потребления светодиода. Плавно увеличивая один из параметров (например, напряжение), мультиметром можно фиксировать второй параметр (ток). В результате получится ещё один важнейший параметр, присущий любому диоду – вольт-амперная характеристика (ВАХ). Она является нелинейной и наглядно доказывает то, что даже незначительное превышение номинального прямого напряжения ведёт к резкому росту тока и, следовательно, к деградации кристалла полупроводника.

Кроме этого, все светоизлучающие диоды имеют низкое обратное напряжение (около 5 В). Поэтому перед первым включением светодиода нужно повторно убедиться в соблюдении полярности.Для защиты светодиода от переполюсовки встречно параллельно ему можно установить обычный диод с большим обратным напряжением.
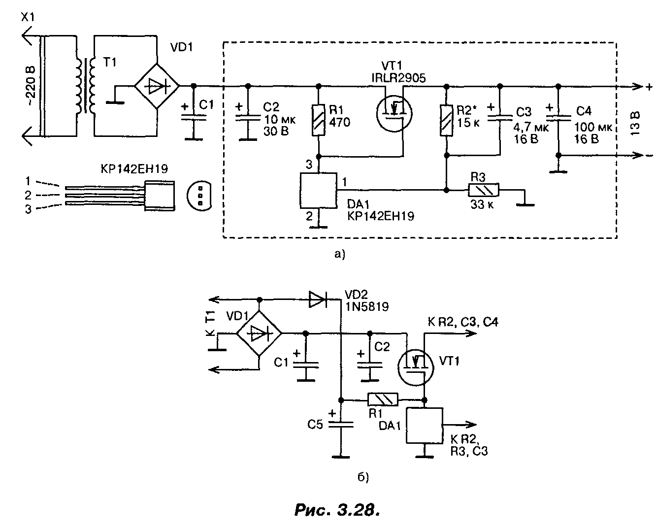
Стабилизатор напряжения на мощном полевом транзисторе 13В (IRLR2905)
При построении сильноточных стабилизаторов напряжения радиолюбители обычно используют специализированные микросхемы серии 142 и аналогичные, «усиленные» одним или несколькими, включенными параллельно, биполярными транзисторами. Если для этих целей применить мощный переключательный полевой транзистор, то удастся собрать более простой сильноточный стабилизатор,

Схема одного из вариантов такого стабилизатора приведена на рис. 3.28.0. Со вторичной обмотки трансформатора переменное напряжение около 13 В (эффективное значение) поступает на выпрямитель и сглаживающий фильтр. На конденсаторах фильтра оно равно 16 В. Это напряжение поступает на сток мощного транзистора VT1 и через резистор R1 на затвор, открывая транзистор.
Часть выходного напряжения через делитель R2, R3 подается на вход микросхемы DA1, замыкая цепь ООС. Напряжение на выходе стабилизатора возрастает вплоть до того момента, пока напряжение на входе управления микросхемы DA1 не достигнет порогового, около 2,5 В. В этот момент микросхема открывается, понижая напряжение на затворе мощного транзистора, т.е. частично закрывая его, и, таким образом, устройство входит в режим стабилизации. Лучшие результаты удастся получить, если диод VD2 подключить к выпрямительному мосту (рис. 3.28.6). В этом случае напряжение на конденсаторе С5 увеличится, поскольку падение напряжения на диоде VD2 будет меньше, чем падение напряжения на диодах моста, особенно при максимальном токе.
При необходимости плавной регулировки выходного напряжения постоянный резистор R2 следует заменить переменным или подстроенным резистором.
В стабилизаторе в качестве регулирующего элемента применен мощный полевой транзистор IRLR2905. Хотя он и предназначен для работы в ключевом (переключательном) режиме, в данном стабилизаторе он используется в линейном режиме. Транзистор имеет в открытом состоянии весьма малое сопротивление канала (0,027 Ом), обеспечивает ток до 30 А при температуре корпуса до 100°С, обладает высокой крутизной и требует для управления напряжения на затворе всего 2,5…3 В. Мощность, рассеиваемая транзистором, может достигать 110 Вт.
Полевым транзистором управляет микросхема параллельного стабилизатора напряжения КР142ЕН19 (импортный аналог TL431). Конденсаторы — малогабаритные танталовые, резисторы — MJ1T, С2-33, диод VD2 — выпрямительный с малым падением напряжения (германиевый, диод Шоттки). Параметры трансформатора, диодного моста и конденсатора С1 выбирают исходя из необходимого выходного напряжения и тока. Хотя транзистор и рассчитан на большие токи и большую рассеиваемую мощность, для реализации всех его возможностей необходимо обеспечить эффективный теплоотвод.
Налаживание сводится к установке требуемого значения выходного напряжения. Надо обязательно проверить устройство на отсутствие самовозбуждения во всем диапазоне рабочих токов. Для этого напряжения в различных точках устройства контролируют с помощью осциллографа. Если самовозбуждение возникает, то параллельно конденсаторам CI, С2 и С4 следует подключить керамические конденсаторы емкостью 0,1 мкФ с выводами минимальной длины. Размещаются эти конденсаторы как можно ближе к транзистору VT1 и микросхеме DA1.
Печатная плата устройства приведена на рис. 3.29. Эта плата рассчитана на установку малогабаритных деталей в корпусах для поверхностного монтажа, в том числе и микросхема КР142ЕН19 требует замены на импортный аналог в корпусе SO-8.

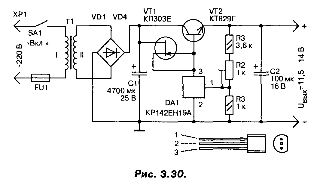
В случае, если полевой транзистор найти не удалось, стабилизатор можно выполнить по другой схеме (рис. 3.30), на мощных биполярных транзисторах, с использованием той же микросхемы. Правда, максимальный ток нагрузки у этого варианта стабилизатора не более 3…4 А. Для повышения коэффициента стабилизации применен стабилизатор тока на полевом транзисторе, в качестве регулирующего элемента применен мощный составной транзистор. Трансформатор должен обеспечивать на вторичной обмотке напряжение не менее 15 В при максимальном токе нагрузки.
Обзор известных моделей
Большинство микросхем для питания светодиодов выполнены в виде импульсных преобразователей напряжения. Преобразователи, в которых роль накопителя электрической энергии выполняет катушка индуктивности (дроссель) называются бустерами. В бустерах преобразование напряжения происходит за счет явления самоиндукции. Одна из типичных схем бустера приведена на рисунке.

Схема стабилизатора тока работает следующим образом. Транзисторный ключ находящийся внутри микросхемы периодически замыкает дроссель на общий провод. В момент размыкания ключа в дросселе возникает ЭДС самоиндукции, которая выпрямляется диодом. Характерно то, что ЭДС самоиндукции может значительно превышать напряжение источника питания.
Как видно из схемы для изготовления бустера на TPS61160 производства фирмы Texas Instruments требуется совсем немного компонентов. Главными навесными деталями являются дроссель L1, диод Шоттки D1, выпрямляющий импульсное напряжение на выходе преобразователя, и Rset.
Резистор выполняет две функции. Во-первых, резистор ограничивает ток, протекающий через светодиоды, а во-вторых, резистор служит элементом обратной связи (своего рода датчиком). С него снимается измерительное напряжение, и внутренние схемы чипа стабилизируют ток, протекающий через LED, на заданном уровне. Изменяя номинал резистора можно изменять ток светодиодов.
Преобразователь на TPS61160 работает на частоте 1.2 МГц, максимальный выходной ток может составлять 1.2 А. С помощью микросхемы можно питать до десяти светодиодов включенных последовательно
Яркость светодиодов можно изменять путем подачи на вход «контроль яркости» сигнала ШИМ переменной скважности. КПД приведенной схемы составляет около 80%
Нужно заметить, что бустеры обычно используются, когда напряжение на светодиодах выше напряжения источника питания. В случаях, когда требуется понизить напряжение, чаще применяют линейные стабилизаторы. Целую линейку таких стабилизаторов MAX16xxx предлагает фирма MAXIM. Типовая схема включения и внутренняя структура подобных микросхем представлена на рисунке.

Как видно из структурной схемы, стабилизация тока светодиодов осуществляется Р-канальным полевым транзистором. Напряжение ошибки снимается с резистора Rsensи подается на схему управления полевиком. Так как полевой транзистор работает в линейном режиме, КПД подобных схем заметно ниже, чем у схем импульсных преобразователей.
Микросхемы линейки MAX16xxx часто применяются в автомобильных приложениях. Максимальное входное напряжение чипов составляет 40 В, выходной ток – 350 мА. Они, как и импульсные стабилизаторы, допускают ШИМ-диммирование.
Легко о простом. Сила тока, напряжение и их стабилизация
От напряжения зависит, насколько стремительно электроны движутся по проводнику. Многие страстные любители жёсткого компьютерного разгона увеличивают напряжение ядра центрального процессора, благодаря чему тот начинает функционировать быстрее.
Сила тока – это плотность движения электронов внутри электрического проводника. Данный параметр чрезвычайно важен радиоэлементам, работающим по принципу термоэлектронной вторичной эмиссии, в частности, источникам света. Если площадь поперечного сечения проводника не в состоянии пропустить поток электронов, избыток тока начинает выделяться в виде тепла, вызывая значительный перегрев детали.
Плазменная дуга от высокого напряжения
Для лучшего понимания процесса проанализируем плазменную дугу (на её основе работает электроподжег газовых плит и котлов). При очень высоком напряжении скорость свободных электронов до такой степени велика, что они могут легко «пролетать» расстояние между электродами, формируя плазменный мостик.

А это электронагреватель. При прохождении через него электронов они передают свою энергию нагревательному элементу. Чем выше сила тока, тем плотнее поток электронов, тем сильнее нагревается термоэлемент.
Для чего необходима стабилизация тока и напряжения
Любой радиоэлектронный компонент, будь то лампочка или центральный процессор компьютера, требует для оптимальной работы чётко лимитированное количество электронов, которое течёт по проводникам.
Поскольку речь в нашей статье идёт о стабилизаторе для светодиодов, о них и поговорим.
При всех своих преимуществах светодиоды имеют один минус – высокая чувствительность к параметрам питания. Даже умеренное превышение силы и напряжения может привести к выгоранию светоизлучающего материала и выходу из строя диода.
Сейчас очень модно переделывать систему освещения автомобиля под LED освещение. Их цветовая температура намного ближе к естественному освещению, чем у ксенона и ламп накаливания, что значительно меньше утомляет водителя при длительных поездках.
Однако это решение требуется особый технический подход. Номинальный ток питания автомобильного LED-диода – 0,1-0,15 мА, а пусковой аккумулятора – сотни ампер. Этого хватит, чтобы выжечь очень много дорогостоящих элементов освещения. Что бы этого избежать используют стабилизатор 12 вольт для светодиодов в авто.
Ампераж в автомобильной сети постоянно меняется. Например, автомобильный кондиционер «кушает» до 30 ампер, при его отключении электроны, «выделенные» на его работу уже не вернутся назад в генератор и аккумулятор, а перераспределятся между остальными электроприборами. Если лампе накаливания, рассчитанной на 1-3 А дополнительные 300 мА роли не сыграют, то диоду с током питания 150 мА несколько таких скачков могут стать фатальными.
Ради гарантии длительной работы автомобильных светодиодов используют стабилизатор тока на lm317 для мощных светодиодов.
Схемы стабилизаторов и регуляторов тока
Всем известно, что светодиодным лампочкам необходимо питание двенадцать вольт. В сети авто это значение может доходить до 15 В. Светодиодные элементы очень чувствительны, на них такие скачки отражаются отрицательно. Светодиодные лампы могут перегореть либо некачественно светить (мигать, терять яркость и т.д.).
Чтобы светодиоды служили дольше, в электросеть автомобиля включаются драйвера (резисторы). При нестабильности в сети устанавливаются устройства, которые поддерживают постоянное значение. Существует несколько простых микросхем, по которым можно сделать стабилизатор напряжения своими руками. Все компоненты, входящие в цепь, можно приобрести в специализированных магазинах. Обладая начальными знаниями по электротехнике сделать приборы будет несложно.
На КРЕНке
Для того, чтобы сконструировать простейший стабилизатор напряжения 12 вольт своими руками, понадобится микросхема с потреблением 12 В. В этом случае подойдет регулируемый стабилизатор напряжения 12 В LM317. Он может функционировать в электросети, где входной параметр составляет до 40 В. Чтобы прибор стабильно работал, необходимого обеспечивать охлаждение.
Крены для микросхем
Стабилизатор тока на LM317требует для работы небольшой ток до 8 мА, и данное значение обычно остается неизменным, даже при большом токе, протекающем через крен LM317, или при изменении входного значения. Это реализуется с помощью компоненты R3.
Можно применять элемент R2, но пределы при этом будут небольшими. При неизменном сопротивлении LM317 ток, идущий через прибор, будет также стабильным (автор видео — Создано в Гараже).
Входное значение для кренки LM317 может составлять до 8 мА и выше. Пользуясь этой микросхемой, можно придумать стабилизатор тока для ДХО. Это устройство может выступать нагрузкой в бортовой сети или источником электричества при подзарядке аккумуляторной батареи. Сделать простой стабилизатор напряжения LM317 не составляет труда.
На двух транзисторах
На сегодняшний момент пользуются популярностью стабилизирующие устройства для бортовой сети машины на 12 В, разработанные с использованием двух транзисторов. Данную микросхему используют как стабилизатор напряжения для ДХО.
Резистор R2 является токораздающим элементом. При возрастании тока в сети увеличивается напряжение. Если оно достигает значения от 0,5 до 0,6 В, открывается элемент VT1. Открытие компонента VT1 закрывает элемент VT2. В итоге, ток, проходящий через VT2, начинает снижаться. Можно вместе с VT2 применять полевой транзистор Мосфет.
Элемент VD1 включается в цепь, когда значения находится в пределах от 8 до 15 В и настолько велики, что транзистор может выйти из строя. При мощном транзисторе допустимы показания в бортовой сети около 20 В. Не стоит забывать о том, что транзистор Мосфет откроется, если показания на затворе будут 2 В.
На операционном усилителе (на ОУ)
Стабилизатор напряжения для светодиодов на основе ОУ собирается при необходимости создания устройства, которое будет работать в расширенном диапазоне. В рассматриваемом случае в качестве элемента, который будет задавать выпрямляемый ток, является R7. С помощью операционного усилителя DA2.2 можно увеличить уровень напряжения в токозадающем компоненте. Задачей компонента DA 2.1 является контроль опорного напряжения.
При создании схемы следует учесть, что она рассчитана на 3А, поэтому необходим больший ток, который должен поступать на разъем ХР2. Кроме того, следует обеспечивать работоспособность всех составляющих данного устройства.
Сделанный стабилизирующий прибор для автомобиля должен иметь генератор, роль которого выполняет REF198. Чтобы правильно настроить прибор, ползунок резистора R1 нужно установить в верхнее положение, а резистором R3 задавать необходимое значение выпрямленного тока 3А. Для погашения возможных возбуждений, используются элементы R,2 R4 и C2.
На микросхеме импульсного стабилизатора
Если выпрямитель для автомобиля должен обеспечивать высокий КПД в сети, целесообразно использовать импульсные компоненты, создавая импульсный стабилизатор напряжения. Популярной является схема МАХ771.
Схема выпрямителя с импульсным выпрямителем
Импульсный стабилизатор тока характеризуется выходной мощностью 15 Вт. Элементы R1 и R2 делят показатели схемы на выходе. Если делимое напряжение превышает по показателям опорное, выпрямитель автоматически уменьшает выходное значение. В противном случае устройство будет увеличивать выходной параметр.
Сборка данного устройства целесообразна, если уровень превышает 16 В. Компоненты R3 являются токовыми. Для устранения высокого падения нагрузки на данном резисторе в схему следует включить ОУ.





































